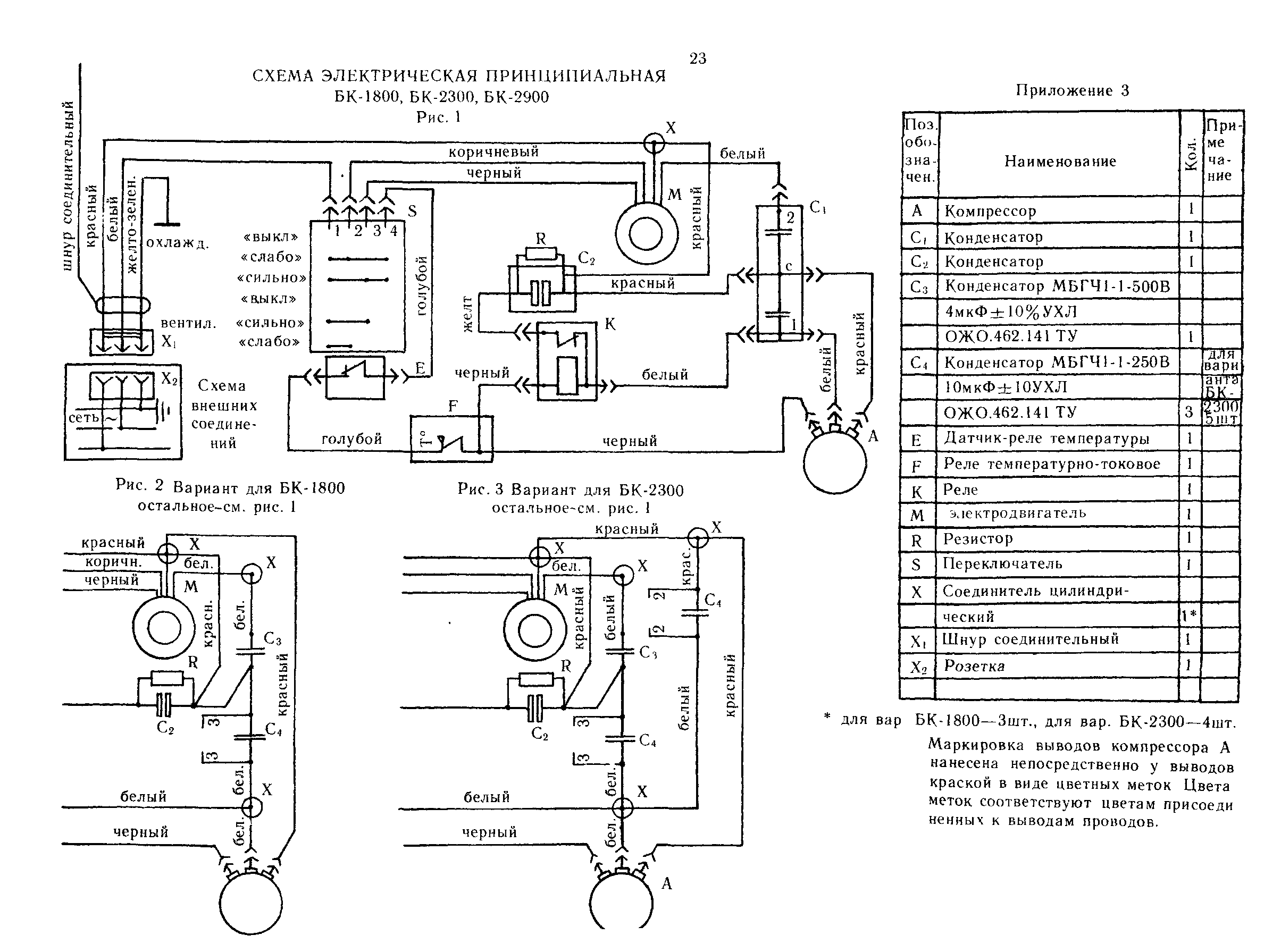
"Кондиционеры бытовые. БК-1800, БК-1801, БК-2300, БК-2301, БК-2900, БК-2901" - читать интересную книгу автора |
|
© 2026 Библиотека RealLib.org
(support [a t] reallib.org) |